新闻资讯

News

新闻资讯

频敏变阻器启动原理

2024-05-18 1265

在这里说一下:频敏变阻器启动原理 ,我们只有了解产品原理,在使用的时候才能减少错误发生,同时又能提高产品使用性能,再一进步又能改善不合理的地方。

关于频敏变阻器启动原理具体如下:

频敏变阻器实际上是一个特殊的三相铁芯电抗器,它有一个三柱铁芯,每个柱上有一个绕组,三相绕组一般接成星形。频敏变阻器的阻抗随着电流频率的变化而有明显的变化电流频率高时,阻抗值也高,电流频率低时,阻抗值也低。频敏变阻器的这一频率特性非常适合于控制异步电动机的启动过程。启动时,转子电流频率fz 大。Rf 与Xd 大,电动机可以获得较大起动转矩。启动后,随着转速的提高转子电流频率逐渐降低,Rf 和Xf 都自动减小,所以电动机可以近似地得到恒转矩特性,实现了电动机的无级启动。启动完毕后,频敏变阻器应短路切除。

频敏变阻器是一种无触点电磁元件,相当于一个等值阻抗。在电动机起动过程中,由于等值阻抗随转子起动电流中高频成分的减小而自动下降以达到自动变阻,从而只需用一级变阻器,就可以把电动机平稳起动起来。

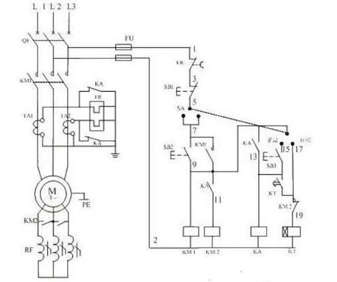
应用频敏变阻器启动线绕转子异步电动机的控制线路如下图所示,其启动过程如下:先合上电源开关QS后:

按下启动按钮SB1,接通接触器KM1,将电动机接上电源,转子电路串入频敏变阻器Rfs这时频敏变阻器的等值电阻与电抗的值都很大,限制了启动电流并提高了启动转矩。时间继电器KT接通后,经过一段时间以后,它的延时闭合的常开触点闭合,接通中间继电器KA。这时,电动机已经启动加速一段时间,频敏变阻器的等值电阻与电抗也很小了。KA的动合触点闭合接通接触器KM2,它的动合触点闭合将频敏变阻器短接,启动过程遂告结束。

联系我们
扫一扫,加我为朋友
© 上海申铂电器有限公司   沪ICP备17056605号-1   沪公网安备 31011202007869号   XML   网站地图   网站制作维护:传信网络

微信
咨询

扫一扫,加我为朋友
扫一扫,加我为朋友

服务
热线

13506671539

15968759000
服务热线